
概述
液环系列真空成套机组,采用国际先进技术的2BE/SK/2SK-P1型水环式真空泵为主机,配备前置设备、冷热换热器、气水分离器、传感仪表、阀门管件、自控配电系统等设备,完成各种特定的真空工艺要求的环境。广泛应用于电力、石油化工、制药等行业。
设备整体组装,根据工艺要求取舍配制的设备,适应不同的工艺环境。
技术参数
| 型号 | 真空度 (mbar) | 气量范围 (m³/min) | 备注(主机) |
| JZBV | 33 | 0.43-8 | SK-0.4B/8,3B2BV |
| JZBE | 33 | 9-81 | 2BE202/353(2BE1) |
| JZBE | 160 | 68-560 | 2BE400/720(2BE3) |
| JSK | 50 | 1.5-85 | SK |
| JZSK | 33 | 1.5-30 | 2SK |
| JSKB-P1 | 13 | 0.43-81 | SKB-P1 |
| JZSK-P1 | 13 | 1.5-30 | 2SK-P1 |
注:1. 表中所列性能指标是在下列条件得出:
①大气压760mmHg;②水温15℃;③空气温度20℃;④相对湿度70%;
2. 实际工况有偏差时,依据实际状况为准。其它技术数据参阅主泵样本或本公司其他资料。
技术特点
1.工作液闭式循环:配有热交换器,实际工作液闭式循环。除了可以用水作工作液外,还可以用乙二醇、柴油、变压器油等特殊液体作为工作液。液体经换热器冷却后,通过泵的自吸力回流到真空泵,作为工作液的循环补充。完全隔离工艺环境和自然环境,更加适合水资源和环境资源保护的要求。
2.被抽气体闭式循环:配有气液分离器,可以有效地将真空泵排出的气液混合物分开,完全隔离工艺气体和大气环境的交流。气体经分离器的排气口排放到指定的地方,特别适合于抽吸易燃、易爆、有毒气体。对外接口尽可能减少,方便安装、使用、维护。
3.灵活的配置取舍,材料组合,适应特定的工艺环境。
4.独特的主泵设计,高效保证机组稳定运行。
5.手动式/电动式/机械式液位控制:机组工作时,通过工作液的补充或排出,达到控制液位的目的。其它运行参数可以现场、远程显示控制。
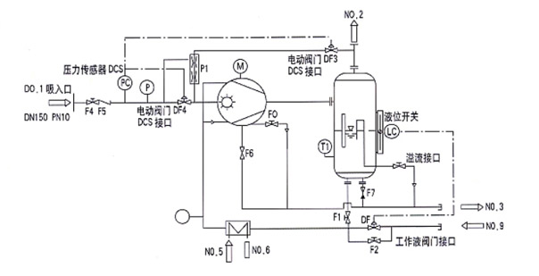
配置选择及系统流程图

水环式真空泵机组流程方案图
1.总阀门 F4(系统)
2.逆止阀门 F5
3.压力变送器 PC.P
4.电机传动 M
5.电动阀门 DF3
6.工作液阀门 F2.F1
7.电动阀门 DF4
8.真空泵溢水阀门 F0
9.真空泵排水阀门 F6
10.分离器排水阀门 F7
11.补水电磁阀 DF1
12.温度显示 T1.T2
13.喷射泵 P1
14.液位开关
15.散热器
16.分离器
17.真空泵
型号表示方法
J:2BE-□□□
J: 机组
2BE 主泵特征:按照主泵的型号规格,主要有 2BV、2BE、SK、2SK、2BV、2BVP1、2SKP1、SZ 等同时注明
机组配置
换热器:(形式、换热面积、材料)
列管式换热器:管程:Q235、304、其它 壳程:Q235、304、其它
板式换热器:材质:304、其它
分离器:立式、卧式、Q235、304、其它
控制方式:手动、自动、其它
阀门:手动、电动、气动、其它
例:2BE1 303P1 表示:以转速 590rpm,主泵为 2BE303 带大气喷射泵。技术参数依据主泵数据。其他配置要求,请于技术或商务代表确定,如果无注明按第一种模式。